欢迎访问江苏龙鑫智能干燥科技有限公司官网!为您提供高效、节能、智能化干燥系统及前沿创新解决方案!
服务热线:0510-68287833
龙鑫智能 驱动未来

致力于承接大中型干燥工程项目

干燥设备设计、制造、销售、服务及工业热能研究的专业性系统服务商

当前位置:首页 > 新闻资讯 > 技术资讯

技术资讯

人形机器人带火PEEK特种塑料 详解聚醚醚酮过滤洗涤干燥机在精制提纯后处理工艺中的应用

信息来源:本站 | 发布日期: 2026-04-17 09:08:55 | 浏览量:13

摘要:

轻量化是全球制造业的共同命题,更是人形机器人实现高机动性、长续航、低能耗的核心关键。PEEK及其同系列特种塑料迎来需求爆发式增长,但传统PEEK精制提纯后处理工艺存在诸多痛点,严重制约产业规模化、高品质发展。龙鑫推出聚醚醚酮过滤洗涤干燥三合一设备与特种工程塑料专用单锥真空干燥机两大核心装备,打造从丙酮浸取、杂质洗涤到高效干燥的一站式全流程解决方案,助力特种塑料实现高品质、低成本、规模化生产。

   在全球制造业迈向轻量化、精密化、高duan化的时代浪潮中,特种工程塑料正成为支撑智能装备、新能源、航空航天、医疗健康及人形机器人等未来产业发展的核心战略材料。其中,聚醚醚酮PEEK凭借耐高温、高强度、高耐磨、耐腐蚀、自润滑、低密度、生物相容性优异等综合性能,被誉为“塑料之汪”,长期占据高性能材料应用的核心赛道。随着人形机器人量产进程加速、800V高压新能源汽车普及、商业航天与低空经济快速崛起,以及高duan装备国产化替代全面推进,PEEK及其同系列特种塑料迎来需求爆发式增长,一场由材料革命驱动的产业升级正在加速到来。

人形机器人引爆超级塑料赛道 国产PEEK从“替代”迈向“超越”

   轻量化是全球制造业的共同命题,更是人形机器人实现高机动性、长续航、低能耗的核心关键。传统金属材料密度大、加工难度高、润滑性不足,难以满足人形机器人关节、骨骼、传动部件、传感器外壳等精密结构的长期稳定运行需求。而PEEK材料密度仅为铝合金的1/2,比强度约为铝合金的8倍,用于人形机器人骨架、关节、齿轮、轴承等部件,可实现整机减重40%以上,同时保持优异的刚性、抗弯强度与耐磨性能,显著降低驱动系统负载、延长续航时间、提升运动精度与响应速度。
   除人形机器人外,PEEK在航空航天、高duan医疗、新能源汽车、半导体、石油化工等领域的应用持续深化:
  (1) 航空航天领域用于高压电缆导管、平尾前缘等部件,替代合金实现轻量化与耐高温双重需求;
  (2) 医疗领域作为人工骨骼、牙科植入物的理想材料,生物相容性与人体骨骼高度匹配;
  (3) 新能源汽车领域用于电机绝缘、变速箱密封、轴承等核心部件,适配800V高压平台与高温工况;
  (4) 半导体领域凭借低离子析出、高绝缘性,成为晶圆载具、CMP保持环等关键部件的主选材料。

   长期以来,全球PEEK市场被国际巨头垄断,国产PEEK长期处于“追赶—替代”阶段。随着国内聚合工艺、改性技术、后处理装备的全面突破,叠加下游需求爆发式增长,国产PEEK正加速从“进口替代”向“品质超越”迈进,产能扩张与成本下探同步推进,逐步抢占高duan市场份额。但在产业高速发展的背后,精制提纯后处理环节成为制约国产PEEK品质提升、成本控制、规模化生产的关键瓶颈,亟待核心装备与工艺技术的创新突破。

量产在即 国产PEEK精制提纯后处理技术壁垒亟待突破

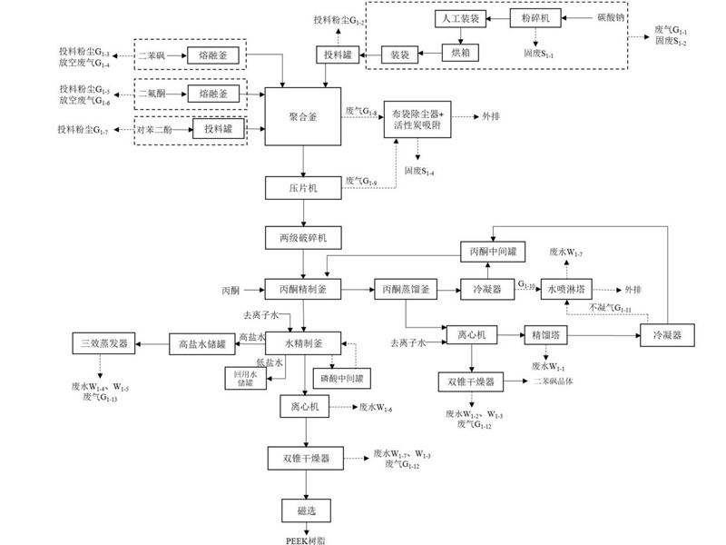
   PEEK工业化生产通常采用亲核取代逐步聚合机理,以4,4'-二氟二苯甲酮、对苯二酚为核心原料,以二苯砜为高温溶剂,在碳酸盐存在下缩聚合成。反应完成后,产物、未反应原料、溶剂二苯砜、副产物氟盐(氟化钠/氟化钾)及无机杂质离子(钠、钾、氯、硫酸根等)混合形成固体混合物,必须经过精制提纯后处理,才能去除杂质、降低无机离子含量、提升树脂纯度,满足电子电气、医疗、半导体、航空航天等高要求领域的使用要求。
   传统PEEK精制提纯后处理工艺存在诸多痛点,严重制约产业规模化、高品质发展:
  (1) 工艺分散,设备繁多:丙酮浸取、水洗、干燥等工序分散在多台独立设备中完成,物料需多次转移,易造成粉化损失、污染、管路堵塞,生产周期长、效率低;
  (2) 能耗水耗极高:水洗环节需消耗大量超纯水,多次高温洗涤与干燥导致能耗居高不下,生产成本攀升;
  (3) 杂质去除不彻底:传统水洗工艺难以深度去除包裹在树脂内部的无机离子与残留溶剂,产品纯度不足,无法满足高duan电子、医疗领域的低离子析出要求;
  (4) 干燥效果差:传统双锥干燥机、箱式干燥机存在干燥不均、结块、外干内湿、水分残留超标等问题,物料水分含量难以稳定控制在0.2%以下,影响后续加工与产品性能;
  (5) 自动化水平低:人工操作环节多,工艺参数难以精准控制,批次稳定性差,难以适配大规模工业化生产需求。

   随着PEEK产能快速扩张、下游对产品纯度与一致性要求持续提升,传统后处理工艺已无法匹配产业发展节奏,集成化、高效化、低耗化、智能化的精制提纯干燥装备,成为国产PEEK突破技术壁垒、实现高纯化发展的核心支撑。

龙鑫核心装备竞争力 PEEK精制提纯干燥后处理一站式解决方案

   针对PEEK及同系列特种塑料精制提纯后处理的行业痛点,龙鑫干燥深耕特种工程塑料后处理装备领域,融合多年工艺实践与技术创新,推出聚醚醚酮过滤洗涤干燥三合一设备与特种工程塑料专用单锥真空干燥机两大核心装备,打造从丙酮浸取、杂质洗涤到高效干燥的一站式全流程解决方案,彻底解决传统工艺分散、能耗高、效率低、纯度不足等问题,助力PEEK、PEKK、PEN、PAEK、PEK、聚醚砜、氟酮等特种塑料实现高品质、低成本、规模化生产。

  (1) PEEK精制提纯核心:过滤洗涤干燥三合一集成设备

   龙鑫过滤洗涤干燥三合一设备,创新性将PEEK精制提纯的丙酮浸取、水洗、过滤、干燥四大核心工序集成于单台密闭设备内,实现“一机多能、全流程无转移”生产,彻底颠覆传统分散式工艺模式。
   ① 丙酮浸取:高效脱除二苯砜,抑制物料粉化
   设备采用专用搅拌结构与温控系统,精准控制丙酮浸取温度≤40℃,避免高温导致物料降解与过度粉化;通过连续循环浸取工艺,使丙酮及时蒸发回收,循环利用率大幅提升,直至丙酮溶液中二苯砜含量≤10ppm,彻底去除聚合溶剂。全程慢速搅拌设计,在保证传质效率的同时,将物料粉化率控制在极低水平,保障产品颗粒形态完整。
   ② 深度水洗:节水降耗,深度脱除无机杂质
   水洗环节配备梯次回用装置,实现洗涤水净化循环利用,相比传统工艺节水70%以上,大幅降低生产成本。设备精准控制水洗温度≥80℃,通过动态搅拌与蒸煮洗涤结合,深度去除氟盐、无机离子等水溶性杂质,使产品氟离子含量≤10ppm,满足高duan电子、医疗领域的低杂质要求。
   ③ 全流程优势:降本增效,适配规模化生产
   - 设备集成化设计,减少设备投资30%以上,占地面积缩小50%,大幅降低厂房与基建成本;
   - 无物料二次转移,避免堵管、损耗、污染问题,单批次精制时间缩短,生产效率提升;
   - 全程密闭操作,溶剂回收率高,VOC排放达标,符合绿色生产要求;
   - 适配PEKK、PEN、PAEK、PEK等多种特种塑料精制提纯,通用性强,柔性适配多品种生产需求。

  (2) PEEK高效干燥核心:特种工程塑料专用单锥真空干燥机

   针对PEEK等特种塑料干燥过程中易结块、热降解、干燥不均、水分残留高等痛点,龙鑫推出DLG型特种工程塑料专用单锥真空干燥机,以创新结构设计与工艺优化,实现高效、均匀、低温、无死角干燥,全面提升产品干燥品质。
   - 单锥真空干燥机是集混合、真空干燥于一体的多功能设备,特别适用于PEEK及同类特种工程塑料的干燥工序。
   - 物料在罐体内边加热边搅拌,经加热蒸发出的湿分由真空泵抽出,蕞终干燥的物料从锥体底部出口排出。搅拌器由搅拌主轴和与筒体内壁表面吻合的螺带及螺旋叶片组成,旋转时物料由下向上沿筒体内壁盘旋提升,同时产生不规则的对流、剪切、掺混、扩散,形成三维运动。

龙鑫单锥真空干燥机 核心性能特点赋能特种塑料高duan制造

   龙鑫DLG型单锥真空干燥机专为PEEK、PEKK、PEN、PAEK、聚醚砜、氟酮等热敏性、高粘度、易团聚特种工程塑料设计,融合真空干燥、螺带搅拌、内加热、脉冲反吹、氮气保护等多项核心技术,性能优势显著:
  (1) 高效传热 干燥速度翻倍
   设备采用夹套+空心螺带双加热结构,有效传热面积达容器内面积的50%,物料由螺旋桨叶自下而上提升、沿主轴涡流下降,全程动态分散,受热均匀无死角。真空环境降低溶剂沸点,实现低温快速干燥,干燥效率为传统双锥回转干燥机的3-5倍,单批次干燥时间缩短50%以上,能耗降低。
  (2) 装料量大 适配大批次生产
   装料量可达容器有效容积的70%-80%,约为同体积真空回转干燥器的2倍,大幅提升单批次处理能力,满足PEEK规模化生产需求,单位产能投资更低。
  (3) 真空系统优化,杜绝堵塞,保障稳定运行
   配备双通道真空口+反吹捕集器,湿料真空口与捕集装置真空口协同工作,高效抽出水汽与溶剂,反吹系统定期清理滤芯,避免物料粉尘堵塞真空管道,保障高真空度稳定运行(真空度可达-0.095MPa)。
  (4) 温和搅拌 保护晶型与颗粒形态
   螺带搅拌转速可调,搅拌温和无强剪切,配合粉碎刀片(可选),边干燥边轻微破碎团聚颗粒,不破坏PEEK树脂晶型与颗粒完整性,有效解决传统干燥结块、粉化过度问题,保障产品加工性能。
  (5) 氮气保护 防氧化、防燃防爆
   配备底部氮气渗气装置,可在干燥过程中通入加热氮气,打破固气两相平衡,提升干燥效率;同时氮气隔绝空气,防止树脂高温氧化,消除有机溶剂挥发带来的安全隐患,实现安全生产。
  (6) 无死角设计 易清洁、无残留
   锥形筒体+内壁高光洁度处理,搅拌器与罐壁间隙极小,无粘壁、无死角;底部配备充气密封半球阀,卸料彻底、无残留,支持CIP在位清洗,满足高性能材料洁净生产要求。
  (7) 智能控制,工艺稳定可追溯
   搭载PLC智能控制系统,可精准调控温度、真空度、搅拌转速、干燥时间等参数,实现全流程自动化控制;配备数据记录与存储功能,干燥曲线实时监控,保障批次稳定性,满足高duan材料生产的合规性与可追溯性要求。
  (8) 干燥品质优异,满足高值指标
   经龙鑫单锥真空干燥机处理后,PEEK树脂水分含量稳定≤0.2%,无机离子残留达标,无结块、无降解、无氧化,产品纯度、白度、加工性能全面提升,可直接用于医疗、半导体、航空航天等高duan领域。

探材料智造新未来 迎接特种塑料需求爆发式增长

   随着人形机器人量产元年到来、新能源汽车与智能装备国产化持续深化,PEEK、PEKK、PEN、PAEK等特种工程塑料需求将持续高速增长,行业正迎来“产能扩张+品质升级+成本优化”的黄金发展期。后处理环节作为决定特种塑料蕞终品质、成本与产能的关键工段,其装备水平与工艺先进性,将直接决定企业的核心竞争力。
   龙鑫干燥始终聚焦高duan化工新材料后处理装备研发与创新,以技术深耕、工艺适配、品质至上为核心,针对PEEK及同系列特种塑料的特性,持续优化过滤洗涤干燥三合一设备与单锥真空干燥机性能,为行业提供定制化、集成化、智能化、绿色化的精制提纯干燥解决方案,助力国内特种塑料生产企业突破后处理技术瓶颈,提升产品品质与国际竞争力,推动国产特种塑料从“规模”向“品质”跨越。

   未来,龙鑫干燥将持续深耕特种工程塑料后处理领域,紧跟人形机器人、低空经济、商业航天、高duan医疗等前沿产业发展需求,不断迭代升级核心装备,以技术创新赋能材料智造,与行业同仁携手,共同迎接特种塑料产业的黄金时代,为高性能新材料产业发展注入强劲动力!

相关资讯
助力高性能光引发剂国产突围:龙鑫干燥为光刻胶树脂精制纯化低温烘…

在半导体产业发展与国产替代推动下,光刻胶树脂需求快速增长,而其干燥环节存在热敏性易破坏、溶剂残留高、批次不稳、环保不达标等…

硼酸逆袭之路丨真空单锥干燥机破解高纯硼酸精制后处理难题 赋能核…

高纯硼酸的制备工艺中,干燥是决定产品纯度、晶型完整性与商品化性能的核心环节。江苏龙鑫基于对高纯材料后处理工艺的深刻理解,研…

全链闭环 龙鑫智能聚力废旧电池回收处理绿色循环新未来

随着全球新能源汽车产业进入规模化爆发后的退役拐点,动力电池回收已不再仅仅是环保议题,而是关乎国家资源安全与产业可持续发展的…

国家高新技术企业
专精特新小巨人企业
国家特种超细粉体工程技术研究中心
微纳米材料制备工程化与产业化实验基地
新能源领域智能干燥装备工程技术研究中心
ISO90001:2015国家质量管理体系标准
X

截屏,识别二维码

官网:龙鑫干燥

(点击复制龙鑫干燥官网简称)

二维码已复制,请打开手机浏览器访问!
X

截屏,识别二维码

微信公众号二维码:龙鑫干燥

(点击复制龙鑫干燥官网简称)

二维码已复制,请打开手机浏览器访问!
X

截屏,识别二维码

抖音企业号二维码:龙鑫干燥

(点击复制龙鑫干燥官网简称)

二维码已复制,请打开手机浏览器访问!
X

截屏,识别二维码

抖音喷雾产品号二维码:龙鑫干燥

(点击复制龙鑫干燥官网简称)

二维码已复制,请打开手机浏览器访问!
Top
Copyright 2019-2023 江苏龙鑫智能干燥科技有限公司 苏ICP备19018060号-1 版权声明 技术支持:江苏东网科技
Copyright 2019-2023 龙鑫干燥 版权声明